
产品概况
H44H/W旋启式止回阀严格按 GB12236 标准设计制造,销轴与阀瓣连接采用内装式结构,性能优良,密封更可靠。产品广泛应用于石油、化工、制药、电力行业等各种工况的管路上。
| 试验压力(MPa) Seat test | 公称压力PN(MPa)Nominal pressure | |||||||
| 1.6 | 2.5 | 4.0 | 6.4 | 10.0 | 16 | 20 | 25 | |
| 壳体强度试验Shellstrength test | 2.4 | 3.75 | 6.0 | 9.6 | 15.0 | 24 | 30 | 38 |
| 密封试验(液)Seal test | 1.76 | 2.75 | 4.4 | 7.0 | 11.0 | 17.6 | 22 | 27.5 |
| 密封试验(气)Seal test | 0.5~0.7 | |||||||
| 工作温度℃ Applicable temperature | <425 | <200 | <200 | ≤550 | ||||
| 适用介质Applicable medium | C | P | R | I | ||||
| 水、油品、蒸汽 | 硝酸类 | 醋酸类 | 空气、水 | |||||
结构长度:GB12221-89
法兰标准:JB79-94
设计标准:GB/T12235-89
试压标准:GB/T13927-92
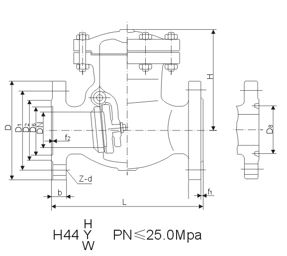
H44 H Y W-200
| 公称通径DN Nominal Diameter | 尺寸Dimensins(JB79) | ||||||||
| L | D | D1 | D2 | D6 | b | f1 | Z-d | H | |
| 50 | 300 | 210 | 160 | 128 | 70 | 40 | 3 | 8-25 | 120 |
| 65 | 340 | 260 | 203 | 165 | 97 | 48 | 3 | 8-30 | 190 |
| 80 | 380 | 290 | 230 | 190 | 116 | 54 | 3 | 8-34 | 210 |
| 100 | 430 | 360 | 292 | 245 | 138 | 66 | 3 | 8-41 | 240 |
| 150 | 550 | 440 | 360 | 305 | 190 | 82 | 3 | 12-48 | 343 |
| 200 | 650 | 535 | 440 | 380 | 245 | 92 | 3 | 12-48 | 320 |
| 250 | 775 | 670 | 572 | 508 | 319 | 110 | 3 | 16-48 | 380 |
| 公称通径DN Nominal Diameter | 尺寸Dimensins(GB9113.25) | ||||||||||
| L | D | D1 | D2 | D8 | b | b4 | f1 | f3 | Z-d | H | |
| 50 | 300 | 215 | 165 | 124 | 95 | 38 | 12 | 8 | 8 | 8-26 | 220 |
| 65 | 340 | 245 | 190 | 137 | 108 | 41 | 12 | 8 | 8 | 8-30 | 230 |
| 80 | 380 | 270 | 203 | 168 | 137 | 48 | 12 | 8 | 8 | 8-33 | 245 |
| 100 | 430 | 310 | 241 | 194 | 162 | 54 | 12 | 8 | 8 | 8-36 | 280 |
| 150 | 550 | 395 | 318 | 248 | 211 | 83 | 13 | 9.5 | 925 | 12-39 | 340 |
| 200 | 650 | 485 | 394 | 318 | 270 | 92 | 17 | 11 | 11 | 12-45 | 360 |
| 250 | 775 | 585 | 483 | 371 | 324 | 108 | 17 | 11 | 11 | 12-52 | 395 |
| 300 | 900 | 675 | 571 | 438 | 381 | 124 | 23 | 14 | 14 | 16-56 | 478 |
| 公称压力PN(MPa)Nominal Pressure | 公称通径DN Nominal Diameter | L | H | D | D1 | D2 | D6 | b | f1 | f2 | Z-d |
| 1.6 | 50 | 230 | 160 | 160 | 125 | 100 | - | 16 | 3 | - | 48 |
| 65 | 290 | 175 | 180 | 145 | 120 | - | 18 | 3 | - | 48 | |
| 80 | 310 | 185 | 195 | 160 | 135 | - | 20 | 3 | - | 88 | |
| 100 | 350 | 220 | 215 | 180 | 155 | - | 20 | 3 | - | 88 | |
| 125 | 400 | 248 | 245 | 210 | 185 | - | 22 | 3 | - | 88 | |
| 150 | 480 | 276 | 280 | 240 | 210 | - | 24 | 3 | - | 8-23 | |
| 200 | 550 | 350 | 335 | 295 | 265 | - | 26 | 3 | - | 12-23 | |
| 250 | 650 | 410 | 405 | 355 | 320 | - | 30 | 3 | - | 12-25 | |
| 300 | 750 | 430 | 460 | 410 | 375 | - | 30 | 4 | - | 12-25 | |
| 350 | 850 | 518 | 520 | 470 | 435 | - | 34 | 4 | - | 16-25 | |
| 400 | 950 | 560 | 580 | 525 | 485 | - | 36 | 4 | - | 16-30 | |
| 500 | 1150 | 618 | 705 | 650 | 608 | - | 44 | 4 | - | 20-34 | |
| 2.5 | 50 | 230 | 160 | 160 | 125 | 100 | - | 20 | 3 | - | 48 |
| 65 | 290 | 175 | 180 | 145 | 120 | - | 22 | 3 | - | 88 | |
| 80 | 310 | 185 | 195 | 160 | 135 | - | 22 | 3 | - | 88 | |
| 100 | 350 | 220 | 230 | 190 | 160 | - | 24 | 3 | - | 8-23 | |
| 125 | 400 | 248 | 270 | 220 | 188 | - | 28 | 3 | - | 8-25 | |
| 150 | 480 | 276 | 300 | 250 | 218 | - | 30 | 3 | - | 8-25 | |
| 200 | 550 | 350 | 360 | 310 | 278 | - | 34 | 3 | - | 12-25 | |
| 250 | 650 | 410 | 425 | 370 | 332 | - | 36 | 3 | - | 12-30 | |
| 300 | 750 | 430 | 485 | 430 | 390 | - | 40 | 4 | - | 16-30 | |
| 350 | 850 | 518 | 550 | 490 | 448 | - | 44 | 4 | - | 16-34 | |
| 400 | 950 | 560 | 610 | 550 | 505 | - | 48 | 4 | - | 16-34 | |
| 500 | 1150 | 618 | 730 | 660 | 610 | - | 52 | 4 | - | 20-41 | |
| 4.0 | 50 | 230 | 169 | 160 | 125 | 100 | 88 | 20 | 3 | 4 | 48 |
| 65 | 290 | 173 | 180 | 145 | 120 | 110 | 22 | 3 | 4 | 88 | |
| 80 | 310 | 185 | 195 | 160 | 135 | 121 | 22 | 3 | 4 | 88 | |
| 100 | 350 | 220 | 230 | 190 | 160 | 150 | 24 | 3 | 4.5 | 8-23 | |
| 125 | 400 | 248 | 270 | 220 | 188 | 176 | 28 | 3 | 4.5 | 8-25 | |
| 150 | 480 | 270 | 300 | 250 | 218 | 204 | 30 | 3 | 4.5 | 8-25 | |
| 200 | 550 | 342 | 375 | 320 | 282 | 260 | 38 | 3 | 4.5 | 12-30 | |
| 250 | 650 | 401 | 445 | 385 | 345 | 313 | 42 | 3 | 4.5 | 12-34 | |
| 300 | 750 | 423 | 510 | 450 | 408 | 364 | 46 | 4 | 4.5 | 16-34 | |
| 350 | 850 | 455 | 570 | 510 | 465 | 422 | 52 | 4 | 5 | 16-34 | |
| 400 | 950 | 510 | 655 | 585 | 535 | 474 | 58 | 4 | 5 | 16-41 | |
| 6.4 | 50 | 300 | 177 | 175 | 135 | 105 | 88 | 26 | 3 | 4 | 4-23 |
| 65 | 340 | 197 | 200 | 160 | 130 | 110 | 28 | 3 | 4 | 8-23 | |
| 80 | 380 | 212 | 210 | 170 | 140 | 121 | 30 | 3 | 4 | 8-23 | |
| 100 | 430 | 248 | 250 | 200 | 168 | 150 | 32 | 3 | 4.5 | 8-25 | |
| 125 | 500 | 296 | 295 | 240 | 202 | 176 | 36 | 3 | 4.5 | 8-30 | |
| 150 | 550 | 330 | 340 | 280 | 240 | 204 | 38 | 3 | 4.5 | 8-34 | |
| 200 | 650 | 385 | 405 | 345 | 300 | 260 | 44 | 3 | 4.5 | 12-34 | |
| 250 | 775 | 445 | 470 | 400 | 352 | 313 | 48 | 4 | 4.5 | 12-41 | |
| 300 | 900 | 474 | 530 | 460 | 412 | 364 | 54 | 4 | 4.5 | 16-41 | |
| 400 | 1025 | 514 | 595 | 525 | 475 | 422 | 60 | 4 | 5 | 16-41 | |
| 10.0 | 50 | 300 | 210 | 195 | 145 | 112 | 88 | 28 | 3 | 4 | 4-25 |
| 65 | 340 | 227 | 220 | 170 | 138 | 110 | 32 | 3 | 4 | 8-25 | |
| 80 | 380 | 235 | 230 | 180 | 148 | 121 | 34 | 3 | 4 | 8-25 | |
| 100 | 430 | 274 | 265 | 210 | 172 | 150 | 38 | 3 | 4.5 | 8-30 | |
| 125 | 500 | 307 | 310 | 250 | 210 | 176 | 42 | 3 | 4.5 | 8-34 | |
| 150 | 550 | 347 | 350 | 290 | 250 | 204 | 46 | 3 | 4.5 | 12-34 | |
| 200 | 650 | 402 | 430 | 360 | 312 | 260 | 54 | 3 | 4.5 | 12-41 | |
| 250 | 775 | 432 | 500 | 430 | 382 | 313 | 60 | 3 | 4.5 | 12-41 | |
| 300 | 900 | 484 | 585 | 500 | 442 | 364 | 70 | 4 | 4.5 | 16-48 | |
| 16.0 | 50 | 300 | 210 | 215 | 165 | 132 | 88 | 36 | 3 | 4 | 8-25 |
| 65 | 340 | 227 | 245 | 190 | 152 | 110 | 44 | 3 | 4 | 8-30 | |
| 80 | 380 | 235 | 260 | 205 | 168 | 121 | 46 | 3 | 4.5 | 8-30 | |
| 100 | 430 | 274 | 300 | 240 | 200 | 150 | 48 | 3 | 4.5 | 8-34 | |
| 150 | 550 | 340 | 390 | 318 | 270 | 205 | 66 | 3 | 4.5 | 12-41 | |
| 200 | 650 | 374 | 480 | 400 | 345 | 250 | 78 | 3 | 4.5 | 12-48 | |
| 250 | 775 | 440 | 580 | 485 | 425 | 313 | 88 | 3 | 4.5 | 12-54 | |
| 300 | 900 | 505 | 665 | 570 | 510 | 364 | 100 | 3 | 4.5 | 16-54 |
